2016-09-27 15:14:28

| 不 | 零件编号 | 数量 | 零件名称 | 名称 |
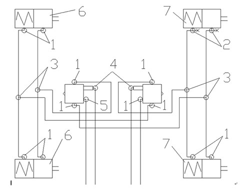
| 1 | WG9000361204 | 11 | NG12 / NW9直角连接器主体 | 直角接头体NG12/NW9 |
| 2 | WG9000361406 | 2 | T恤联合体NW9 / NG12 /测试 | t型接头体NW9/NG12/测试 |
| 3 | WG9000361310 | 4 | T 3 -NW9 T恤联合主体 | t型三通接头体3-NW9 |
| 4 | WG9000361201 | 2 | 直角连接器主体NG8 / NW6 | 直角接头体NG8/NW6 |
| 5 | WG9000361203 | 1 | NG12 / NW12直角连接器主体 | NG12/NW12 |
| 6 | WG9000360600 | 2 | 隔膜弹簧制动室L = 270 | 膜片式弹簧制动气室l = 270 |
| 7 | WG9000360601 | 2 | 隔膜弹簧制动室L = 85 | 膜片式弹簧制动气室L = 85 |
| 其他管路连接件其他管道配件 | ||||
| WG9000361004 | 2 | 弹性元素NG12 | 弹性元件NG12 | |
| WG9000361005 | 2 | Coclelip NG12 | 卡簧NG12 | |
| WG9000361006 | 2 | 螺母座位NG12 | 螺母座NG12 | |
| WG9000361007 | 14 | 弹性元素NG12 | 弹性元件NG12 | |
| WG9000361008 | 14 | Coclelip NG12 | 卡簧NG12 | |
| WG9000361009 | 14 | 螺母座位NG12 | 螺母座NG12 | |